PA视讯官方集团

行业动态

了解最新公司动态及行业资讯

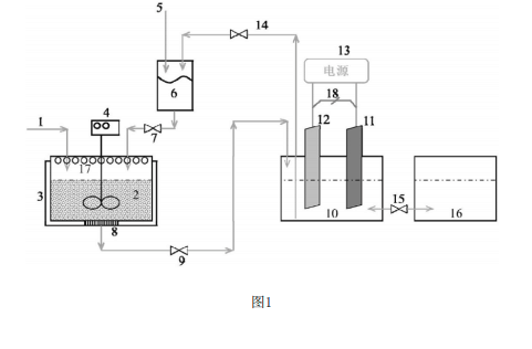
淋洗液在土壤淋洗技术中的作用

2019-01-03 01:28:25 381 编辑:admin 来源:本站
    当前重金属污染土壤修复技术主要有固化/稳定化、化学淋洗、植物修复、电动修 复等。其中,经固化/稳定化修复后的土壤中重金属浓度未降低,其长期固化/稳定化效果有 待进一步研究;植物修复所需时间较长,无法短期实现重金属污染土壤修复;电动修复 对污染土壤的土质、均一性、含水率、pH等均有较高要求。 
土壤淋洗液

    化学土壤淋洗修复技术即利用淋洗液将土壤中的重金属转移至液相中,含有淋洗 液的土壤经清水洗涤后归还原位再利用,富含重金属的废液则进行进一步的处理,具有修 复效果好、时间短、成本低等优点,已在国内外污染场地修复工程中得到了广泛应用。而这 项技术的关键在选择合适的淋洗液及淋洗条件,并对淋洗后的含有重金属的淋洗液进行合 理处理处置,尽可能提高修复工程环境效益和经济效益,不造成二次污染。

30

装备制造经验

立即免费获取土壤修复方案

为用户提供及时、高效、便捷的服务

在线咨询
PA视讯官方集团环境希望与你携手,共创美好未来...
5